Indirizzamento: la topologia della rete di controllo è mappata su indirizzi univoci.
L'indirizzo di un nodo è composto gerarchicamente:
Per ogni connessione di rete, il driver di blocco associato determina un indirizzo locale, che identifica in modo univoco il nodo all'interno della rete locale. L'indirizzo completo del nodo è formato come segue: L'indirizzo locale viene anteposto all'indice di sottorete della rete locale assegnata dal genitore. A sua volta, l'indice di sottorete viene posto davanti all'indirizzo del nodo del genitore.
La lunghezza dell'indice di sottorete (in bit) viene quindi determinata dal dispositivo. La lunghezza dell'indirizzo locale, invece, è determinata dal tipo di rete.
Un nodo privo di rete principale è un nodo di primo livello con indirizzo 0. Un nodo con una rete principale che non contiene genitori è allo stesso modo un nodo di primo livello. Viene fornito l'indirizzo locale della rete principale.
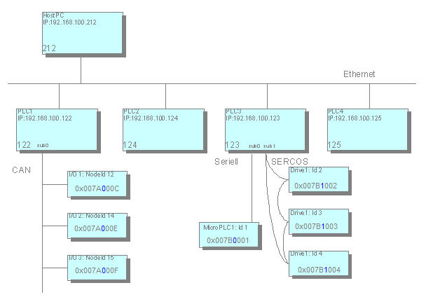
Qui potete vedere un esempio di rete di controllo:
Nell'esempio gli indirizzi dei nodi sono rappresentati in notazione esadecimale. Le
                     prime 4 cifre rappresentano l'indirizzo del rispettivo genitore nella rete principale,
                     ad esempio 0x007A=122 per PLC1. Il byte successivo (in caratteri blu) è riservato all'indice di sottorete ed è seguito
                     dall'indirizzo locale (esempio: C=12 per Node-ID 12). La strutturazione degli indirizzi rende possibile un algoritmo di routing snello.
                     Le tabelle di routing, ad esempio, non sono quindi necessarie. Le informazioni vengono
                     interrogate solo localmente: tramite il proprio indirizzo e l'indirizzo del nodo padre.
                     Su questa base un nodo può elaborare correttamente i pacchetti di dati: 
- 
                           
Se l'indirizzo di destinazione corrisponde all'indirizzo del nodo corrente, si intende che questo sia il destinatario.
 - 
                           
Se l'indirizzo di destinazione inizia con l'indirizzo del nodo corrente, il pacchetto di dati è destinato direttamente a un figlio o a un discendente del nodo e deve essere inoltrato.
 - 
                           
In tutti gli altri casi, il destinatario non è un discendente del nodo corrente e il pacchetto di dati deve essere inoltrato al proprio genitore.
 
L'indirizzamento relativo è un caso speciale: Gli indirizzi relativi non contengono il numero di nodo del destinatario, ma descrivono direttamente il percorso dal mittente al destinatario. Il principio è simile a quello del percorso relativo nel file system: L'indirizzo consiste nel numero di passi con cui il pacco deve essere trasportato verso l'alto. Questi sono i passaggi verso il genitore corrispondente e dal percorso successivo verso il basso fino al nodo di destinazione.
Il vantaggio dell'indirizzamento relativo è che due nodi dello stesso sottoalbero possono continuare a comunicare se il sottoalbero completo viene spostato in un altro punto dell'intera rete. Mentre l'indirizzamento assoluto dei nodi deve essere modificato a causa di questo spostamento, l'indirizzamento relativo è ancora valido.
Determinazione dell'indirizzo
Affinché un nodo conosca il proprio indirizzo, deve conoscere l'indirizzo del suo nodo padre o sapere di essere un nodo di livello superiore. A questo scopo il nodo invia un messaggio durante l'avvio a tutti i dispositivi di rete per la determinazione dell'indirizzo. Finché non riceve risposta a questo messaggio, il nodo si considera un nodo di primo livello, ma continua a cercare un possibile genitore. Un nodo genitore risponde annunciando il proprio indirizzo. Il nodo completerà quindi in modo indipendente il suo indirizzo e lo annuncerà alle sottoreti.
La determinazione dell'indirizzo può essere effettuata durante l'avvio o su richiesta del PC utilizzato per la programmazione.
